Cabin Air Temperature Control

Cabin Air Temperature Control

Edn Fundamentals Of The Automotive Cabin Climate Control System

Edn Fundamentals Of The Automotive Cabin Climate Control System

Aircraft Air Conditioning Systems Aircraft Systems

Aircraft Air Conditioning Systems Aircraft Systems

What Is Trim Air In Boeing 737ng And Why Is It Necessary Quora

What Is Trim Air In Boeing 737ng And Why Is It Necessary Quora

Clemson Vehicular Electronics Laboratory Cabin Environment Controls

Clemson Vehicular Electronics Laboratory Cabin Environment Controls

Inside The 747 8 New Environmental Control System

Inside The 747 8 New Environmental Control System

Inside The 747 8 New Environmental Control System

B737 Ng Air Systems

B737 Ng Air Systems

Heat Pump Cabin Heater Nissan Technological Development Activities

Heat Pump Cabin Heater Nissan Technological Development Activities

Systems

Systems

A350 Xwb News A350 Xwb Cabin Air Quality Will Make A Comfortable

A350 Xwb News A350 Xwb Cabin Air Quality Will Make A Comfortable

Vent Air System

Vent Air System

Environmental Control Systems Ecs Simulation Toolkit

Environmental Control Systems Ecs Simulation Toolkit

A320f Technical Description Air Conditioning Pressurization

A320f Technical Description Air Conditioning Pressurization

G450 Air Conditioning System

G450 Air Conditioning System

Environmental Control System Wikipedia

Environmental Control System Wikipedia

Aircraft Environmental Control System Matlab Simulink

Aircraft Environmental Control System Matlab Simulink

Edn Fundamentals Of The Automotive Cabin Climate Control System

Edn Fundamentals Of The Automotive Cabin Climate Control System

Solved P1 1 An Automobile Interior Cabin Temperature Cont

Solved P1 1 An Automobile Interior Cabin Temperature Cont

Inside The 747 8 New Environmental Control System

Inside The 747 8 New Environmental Control System

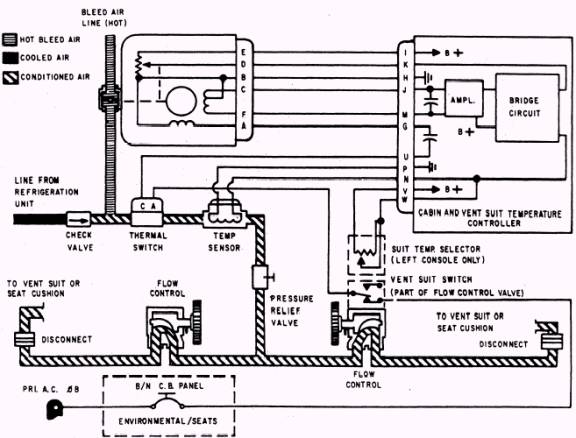
Citation X Temperature Control System

Citation X Temperature Control System

Aircraft Air Conditioning Systems Aircraft Systems

Aircraft Air Conditioning Systems Aircraft Systems

Source : bing.com